新闻中心
联系我们
地址:广东省中山市港口镇沙港西路106号
联系人:翁先生
电话:18676267728
传真:0760-88498239
添加时间:2017-08-15 发布在:行业资讯 阅读:6,214
高压过流保护电路如图1所示,高压过流保护电路就是在基本UV固化主电路的变压器次级串接一个电流继电器,再把电流继电器的常闭触点串接到控制电路中(见图1)。
当通过电流继电器线圈的电流超过某个定值时(即电路发生故障),常闭触头断开,使KM失压跳开,切断电路。

图1 高压过流保护电路
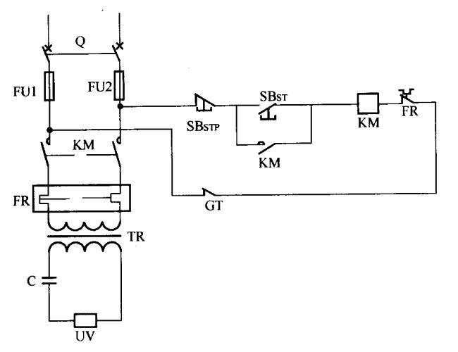
如图2所示,起火保护电路的原理同高压过流保护电路原理相同,控制也一样,只是把水冷的流量开关换成测光GT探头。

图2 起火保护电路
相关文章:
UV灯电源的基本电路
UV设备冷却设备保护电路
UV设备高温报警、断电保护电路
UV设备传送机运行保护电路
UV设备小功率镇流器电路和急停电路
UV固化机与印刷机联机测速电路